Indice
Aiuto
Ricerca
Ultimi post
Sito Gallerie
Accedi
Registrati
climatizzatore
Forum.IDeeSse.it
Area Tecnica - Citroën ID/D/DS
Archivio - Questioni di carattere tecnico
climatizzatore
« precedente
successivo »
Stampa
Pagine: [
1
]
climatizzatore
5 Risposte
30872 Visite
comp
5.584
climatizzatore
«
il:
Gennaio 31, 2007, 04:56:10 pm »
Ciao,
avendo iniziato i lavori di smontaggio,ho notato che un radiatore del clima a mobiletto , ha un tubo in rame schiacciato.
Ho interpellato l'elettrauto che prontamente me lo ha smontato e mandato in riparazione ma, il mio problema è che il circuito era completamente vuoto nonostante due anni fa lo feci riempire con il vecchio R12 ( mai provato perchè poi la macchina restò ferma per la carrozzeria ).
Ho letto i molteplici topic sull'argomento clima perchè sono tentato nella conversione del gas con sostituzione dei tubi ecc ma, non sono riuscito ad aprire i collegamenti di queste pagine.
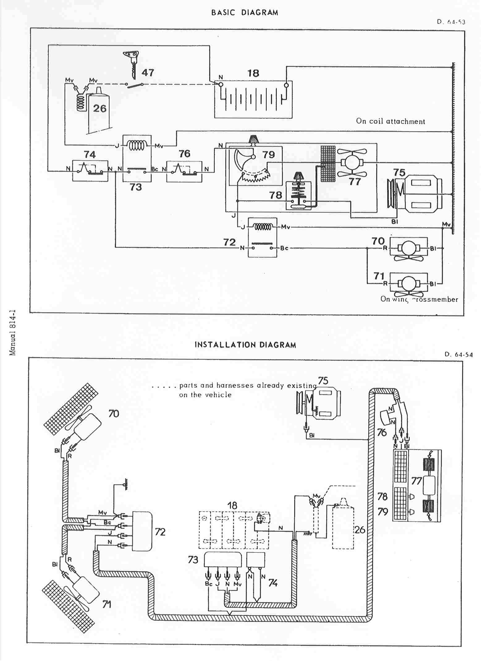
http://forum.ideesse.it/images/forum/SchemaAriaCondizionata.jpg
tratta da
http://forum.ideesse.it/smf/index.php?topic=137.0
ed anche
http://www.riasc.it/cgi-bin/citroendsit_forum/topic.asp?ARCHIVE=true&TOPIC_ID=137&SearchTerms=R12
tratta da
http://forum.ideesse.it/smf/index.php?topic=4687.0
I topic citati, sono ormai d'epoca ma se è possibile recuperarli, mi fareste un gran favore!!
In oltre, chi ha gia trasformato l'impianto, come si è trovato con le prestazioni del gas ??
Grazie per l'aiuto!!
Connesso
"Io restai lì a chiedermi se l'imbecille ero io che la vita la pigliavo tutta come un gioco, o se l'era lui che la pigliava tutta come una condanna ai lavori forzati, o se l'eravamo tutt'e due"....... (Amici miei)
http://www.tackfilm.se/?id=12599
comp
5.584
Re: climatizzatore
«
Risposta #1 il:
Febbraio 02, 2007, 02:18:33 pm »
ciao,
ritento nella richiesta.......pur sapendo che non tutti hanno il condizionatore
nessuno ha convertito il suo impianto con un altro gas?
è possibile avere lo schema elettrico dato che era stato disponibile sul forum ?? ( ora il link non è piu attivo !! )
grazie
Connesso
"Io restai lì a chiedermi se l'imbecille ero io che la vita la pigliavo tutta come un gioco, o se l'era lui che la pigliava tutta come una condanna ai lavori forzati, o se l'eravamo tutt'e due"....... (Amici miei)
http://www.tackfilm.se/?id=12599
Admin
Forum Admin
6.597
ID19 break "ambi" 1964
Re: climatizzatore
«
Risposta #2 il:
Febbraio 02, 2007, 02:29:27 pm »
Lo schema è rimasto sul mio sito....
http://www.citroends.it/cgi-bin/images/forum/SchemaAriaCondizionata.jpg
mentre il topic che cerchi è
http://forum.ideesse.it/smf/index.php?topic=5037.0
Ciao
Connesso
comp
5.584
Re: climatizzatore
«
Risposta #3 il:
Febbraio 02, 2007, 03:05:12 pm »
Grazie mille Admin,
mi leggo tutto e poi, se avrò altre domande, mi risenti
A rigrazzzzie !!
Connesso
"Io restai lì a chiedermi se l'imbecille ero io che la vita la pigliavo tutta come un gioco, o se l'era lui che la pigliava tutta come una condanna ai lavori forzati, o se l'eravamo tutt'e due"....... (Amici miei)
http://www.tackfilm.se/?id=12599
pg01
689
Re: climatizzatore
«
Risposta #4 il:
Febbraio 03, 2007, 11:59:28 am »
http://cgi.ebay.it/ws/eBayISAPI.dll?ViewItem&item=330032280778
Connesso
I cimiteri sono pieni di persone insostituibili.
George Clemenceau
comp
5.584
Re: climatizzatore
«
Risposta #5 il:
Febbraio 03, 2007, 12:22:23 pm »
Citazione da: pg01 - Febbraio 03, 2007, 11:59:28 am
http://cgi.ebay.it/ws/eBayISAPI.dll?ViewItem&item=330032280778
grazie pg01
ma non so se l'R22 in vendita è compatibile con il vecchio gas R12.
Probabilmente, l'impianto lo faccio modificare a discapito della resa perchè, oltre che al prezzo del gas, adesso devo far verificare bene l'impianto e se un domani non fosse veramente piu disponibile l'R12, corro il rischio di dover far riprendere in mano tutto .......
Connesso
"Io restai lì a chiedermi se l'imbecille ero io che la vita la pigliavo tutta come un gioco, o se l'era lui che la pigliava tutta come una condanna ai lavori forzati, o se l'eravamo tutt'e due"....... (Amici miei)
http://www.tackfilm.se/?id=12599
Stampa
Pagine: [
1
]
« precedente
successivo »
I Cookies ci aiutano a fornirti una migliore esperienza di navigazione. Utilizzando il nostro sito, ci autorizzi all'uso dei cookies.
OK